Пропал + (плюс) на компрессоре кондёра...

Модераторы: Бармаглот, тах, Анатолий Васильев, Gamlet

Ответить
Аватара пользователя
Grach
Капитан
Сообщения: 106
Зарегистрирован: 10 апр 2014 18:12
Автомобиль: Nissan Maxima A32
Откуда: Астрахань

Пропал + (плюс) на компрессоре кондёра...

Сообщение Grach »

Добрый всем вечер. Решил заправить кондёр (с прошлого года фреон вышел через трещину в радиаторе), стали заправлять, завёл машину, включаю кондёр, а щелчка нет (( Карлсоны включились, а компрессор молчит. Стали проверять - пропал плюс на компрессоре. Проверили на прямую - пластины прижимаются, всё работает. Проверили ВСЕ предохранители - целые! Какая может быть причина? Или искать грамотного электрика?
Жить нужно так, что бы враги боялись даже твоего памятника.
gavrilov
Генерал-майор
Сообщения: 1036
Зарегистрирован: 18 янв 2008 11:51
Автомобиль: Maxima 3.0 SE. 2005г.
Откуда: Иркутск
Контактная информация:

Re: Пропал + (плюс) на компрессоре кондёра...

Сообщение gavrilov »

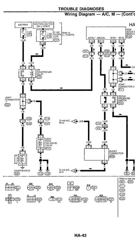
Схема.
Для начала, проверь два преда.


Схема кондиционера_вкл компрес_.jpg
Аватара пользователя
Grach
Капитан
Сообщения: 106
Зарегистрирован: 10 апр 2014 18:12
Автомобиль: Nissan Maxima A32
Откуда: Астрахань

Re: Пропал + (плюс) на компрессоре кондёра...

Сообщение Grach »

Какие именно? Я не очень в схемах..., извини... Я проверил (если судить по схемам, которые тут есть) 40-ой и 61-ый, хотя 61 не похож на обычный и находится под капотом.
Жить нужно так, что бы враги боялись даже твоего памятника.
gavrilov
Генерал-майор
Сообщения: 1036
Зарегистрирован: 18 янв 2008 11:51
Автомобиль: Maxima 3.0 SE. 2005г.
Откуда: Иркутск
Контактная информация:

Re: Пропал + (плюс) на компрессоре кондёра...

Сообщение gavrilov »

Про них и речь.
Остальное, лучше обратиться к грамотному электрику
Аватара пользователя
Grach
Капитан
Сообщения: 106
Зарегистрирован: 10 апр 2014 18:12
Автомобиль: Nissan Maxima A32
Откуда: Астрахань

Re: Пропал + (плюс) на компрессоре кондёра...

Сообщение Grach »

Вот и я об этом... ((( Дело за малым - найти грамотного электрика. ))
Жить нужно так, что бы враги боялись даже твоего памятника.
Аватара пользователя
allert
Маршал
Сообщения: 9285
Зарегистрирован: 04 апр 2006 23:24
Автомобиль: 32 QX 99г. мкпп vq20 ,Teana J32 vq25 11г., Almera B10 акпп 06г.,Teana J32 vq25 13г.
Откуда: Москва
Контактная информация:

Re: Пропал + (плюс) на компрессоре кондёра...

Сообщение allert »

Grach писал(а):Какие именно? Я не очень в схемах..., извини... Я проверил (если судить по схемам, которые тут есть) 40-ой и 61-ый, хотя 61 не похож на обычный и находится под капотом.
Реле компрессора залипло скорее всего. слева в блоке если спереди смотреть.... простучи отверткой при включенном кондее - может включится...
Жизнь покажет...
Аватара пользователя
Grach
Капитан
Сообщения: 106
Зарегистрирован: 10 апр 2014 18:12
Автомобиль: Nissan Maxima A32
Откуда: Астрахань

Re: Пропал + (плюс) на компрессоре кондёра...

Сообщение Grach »

Попробую...
Жить нужно так, что бы враги боялись даже твоего памятника.
Аватара пользователя
Grach
Капитан
Сообщения: 106
Зарегистрирован: 10 апр 2014 18:12
Автомобиль: Nissan Maxima A32
Откуда: Астрахань

Re: Пропал + (плюс) на компрессоре кондёра...

Сообщение Grach »

allert писал(а):
Grach писал(а):Какие именно? Я не очень в схемах..., извини... Я проверил (если судить по схемам, которые тут есть) 40-ой и 61-ый, хотя 61 не похож на обычный и находится под капотом.
Реле компрессора залипло скорее всего. слева в блоке если спереди смотреть.... простучи отверткой при включенном кондее - может включится...
Что то я никак не найду этот датчик, может ищу не там?! Нельзя ли сфоткать его? Буду премного благодарен.
Жить нужно так, что бы враги боялись даже твоего памятника.
Аватара пользователя
allert
Маршал
Сообщения: 9285
Зарегистрирован: 04 апр 2006 23:24
Автомобиль: 32 QX 99г. мкпп vq20 ,Teana J32 vq25 11г., Almera B10 акпп 06г.,Teana J32 vq25 13г.
Откуда: Москва
Контактная информация:

Re: Пропал + (плюс) на компрессоре кондёра...

Сообщение allert »

Grach писал(а):
allert писал(а):
Grach писал(а):
Что то я никак не найду этот датчик, может ищу не там?! Нельзя ли сфоткать его? Буду премного благодарен.
Датчик чего? Давления? Он на осушителе в верхней части - вкручен сбоку. осушитель эта такой алюминиевый баллон размером со стакан справа от радиаторов если спереди смотреть.
Жизнь покажет...
gavrilov
Генерал-майор
Сообщения: 1036
Зарегистрирован: 18 янв 2008 11:51
Автомобиль: Maxima 3.0 SE. 2005г.
Откуда: Иркутск
Контактная информация:

Re: Пропал + (плюс) на компрессоре кондёра...

Сообщение gavrilov »

"лучше обратиться к грамотному электрику"
Аватара пользователя
Grach
Капитан
Сообщения: 106
Зарегистрирован: 10 апр 2014 18:12
Автомобиль: Nissan Maxima A32
Откуда: Астрахань

Re: Пропал + (плюс) на компрессоре кондёра...

Сообщение Grach »

Датчик чего? Давления? Он на осушителе в верхней части - вкручен сбоку. осушитель эта такой алюминиевый баллон размером со стакан справа от радиаторов если спереди смотреть.[/quote]


Ваще запутался..., то на блоке, то в стакане... ))) Правда выше говорилось о датчике компрессора. Ладно, буду искать...
Жить нужно так, что бы враги боялись даже твоего памятника.
gavrilov
Генерал-майор
Сообщения: 1036
Зарегистрирован: 18 янв 2008 11:51
Автомобиль: Maxima 3.0 SE. 2005г.
Откуда: Иркутск
Контактная информация:

Re: Пропал + (плюс) на компрессоре кондёра...

Сообщение gavrilov »

"Реле компрессора залипло скорее всего. слева в блоке"

"Датчик чего? Давления? Он на осушителе в верхней части"


И оба устройства нужно проверить.
Аватара пользователя
Grach
Капитан
Сообщения: 106
Зарегистрирован: 10 апр 2014 18:12
Автомобиль: Nissan Maxima A32
Откуда: Астрахань

Re: Пропал + (плюс) на компрессоре кондёра...

Сообщение Grach »

Со стаканом нет проблем, а вот который на блоке - найти не могу.
Жить нужно так, что бы враги боялись даже твоего памятника.
gavrilov
Генерал-майор
Сообщения: 1036
Зарегистрирован: 18 янв 2008 11:51
Автомобиль: Maxima 3.0 SE. 2005г.
Откуда: Иркутск
Контактная информация:

Re: Пропал + (плюс) на компрессоре кондёра...

Сообщение gavrilov »

Речь про реле кондиционера, на схеме Е72

Реле кондиционера_.jpg
Ответить