Взаимозаменяемость двигателей А33 и А32

Модераторы: Бармаглот, тах, Анатолий Васильев, Gamlet

Finam
Рядовой
Сообщения: 21
Зарегистрирован: 21 июл 2015 23:34
Автомобиль: Maxima a33 2.0 AT

Взаимозаменяемость двигателей А33 и А32

Сообщение Finam »

Всем привет, хотелось бы описать личный опыт замены двигателя 2.0 от А32 на А33 для того чтобы развеять некоторые сомнения владельцев максов. И так началось все просто с невозможного жора масла на моем родном двигле, вскрытие показало что ЦПГ имеет критический износ и замена колец уже не поможет, был вариант приобрести родной контракт, а также отдавали недорого двушку с а32, владельца двушки я хорошо знаю, двигатель был просто в отличном состоянии, что позже и показало вскрытие.

Однозначного ответа встанет или нет я так и не нашел, но планы стать обладателем отличного мотора за недорого мне просто не давали спать. Ну да ладно, непосредственно про замену, что бы обойтись без колхоза и различных переделок, следует на двигатель донор установить свои головы и впускной коллектор, в остальном двигателя абсолютно одинаковы, из конструктивных различии заметил только отсутствие термостата в развале (просто глушим этот шланг), также есть отличие шатунов, в а32 нет сверлении в шатунах, возможно это как то и влияет на их долговечность, в остальном все одинаково.

Вообщем ставьте не бойтесь, моторов на а32 целая куча и ценовая политика на них намного мягче, а достать их намного проще, всем удачи, возможно мой опыт будет кому то полезен.
Аватара пользователя
allert
Маршал
Сообщения: 9285
Зарегистрирован: 04 апр 2006 23:24
Автомобиль: 32 QX 99г. мкпп vq20 ,Teana J32 vq25 11г., Almera B10 акпп 06г.,Teana J32 vq25 13г.
Откуда: Москва
Контактная информация:

Re: Взаимозаменяемость двигателей А33 и А32

Сообщение allert »

Finam писал(а):Всем привет, хотелось бы описать личный опыт замены двигателя 2.0 от А32 на А33 для того чтобы развеять некоторые сомнения владельцев максов. И так началось все просто с невозможного жора масла на моем родном двигле, вскрытие показало что ЦПГ имеет критический износ и замена колец уже не поможет, был вариант приобрести родной контракт, а также отдавали недорого двушку с а32, владельца двушки я хорошо знаю, двигатель был просто в отличном состоянии, что позже и показало вскрытие.

Однозначного ответа встанет или нет я так и не нашел, но планы стать обладателем отличного мотора за недорого мне просто не давали спать. Ну да ладно, непосредственно про замену, что бы обойтись без колхоза и различных переделок, следует на двигатель донор установить свои головы и впускной коллектор, в остальном двигателя абсолютно одинаковы, из конструктивных различии заметил только отсутствие термостата в развале (просто глушим этот шланг), также есть отличие шатунов, в а32 нет сверлении в шатунах, возможно это как то и влияет на их долговечность, в остальном все одинаково.

Вообщем ставьте не бойтесь, моторов на а32 целая куча и ценовая политика на них намного мягче, а достать их намного проще, всем удачи, возможно мой опыт будет кому то полезен.
Ну поздравления! Только ты поставил то не мотор в сборе - а ШПГ с телом блока - а головы оставил свои! Смело конечно - но имхо все же проще было найти контракт от 33-й.
Жизнь покажет...
Finam
Рядовой
Сообщения: 21
Зарегистрирован: 21 июл 2015 23:34
Автомобиль: Maxima a33 2.0 AT

Re: Взаимозаменяемость двигателей А33 и А32

Сообщение Finam »

Ну смело конечно, но кому то надо было попробовать, проехал уже 36к расхода нет вообще, мотор работает просто идеально, думаю для некоторых соклубников это выход из положения, а что касается контрактного мотора, его все равно надо было по хорошему тряхнуть, притирать голову и т.д, а ту гору запчастей которая останется от твоего мотора все равно ни куда не денешь.
gavrilov
Генерал-майор
Сообщения: 1036
Зарегистрирован: 18 янв 2008 11:51
Автомобиль: Maxima 3.0 SE. 2005г.
Откуда: Иркутск
Контактная информация:

Re: Взаимозаменяемость двигателей А33 и А32

Сообщение gavrilov »

Удивлён.
"Головы" А33 и 32 разные, прокладки ГБЦ отличаются, каналы масло/антифриз различаются.
Как "это" работает, не понимаю.
Аватара пользователя
allert
Маршал
Сообщения: 9285
Зарегистрирован: 04 апр 2006 23:24
Автомобиль: 32 QX 99г. мкпп vq20 ,Teana J32 vq25 11г., Almera B10 акпп 06г.,Teana J32 vq25 13г.
Откуда: Москва
Контактная информация:

Re: Взаимозаменяемость двигателей А33 и А32

Сообщение allert »

gavrilov писал(а):Удивлён.
"Головы" А33 и 32 разные, прокладки ГБЦ отличаются, каналы масло/антифриз различаются.
Как "это" работает, не понимаю.
а блоки? блоки то вроде одинаковые - потому и по посадочным головы совместились... или это фейк :D
Жизнь покажет...
gavrilov
Генерал-майор
Сообщения: 1036
Зарегистрирован: 18 янв 2008 11:51
Автомобиль: Maxima 3.0 SE. 2005г.
Откуда: Иркутск
Контактная информация:

Re: Взаимозаменяемость двигателей А33 и А32

Сообщение gavrilov »

А32 и А33 прокладки ГБЦ

11044-31U15--.jpg
11044-31U15--.jpg (13.52 КБ) 17106 просмотров
11044-2Y015-).jpg
Последний раз редактировалось gavrilov 04 июл 2018 13:44, всего редактировалось 3 раза.
Finam
Рядовой
Сообщения: 21
Зарегистрирован: 21 июл 2015 23:34
Автомобиль: Maxima a33 2.0 AT

Re: Взаимозаменяемость двигателей А33 и А32

Сообщение Finam »

allert писал(а):
gavrilov писал(а):Удивлён.
"Головы" А33 и 32 разные, прокладки ГБЦ отличаются, каналы масло/антифриз различаются.
Как "это" работает, не понимаю.
а блоки? блоки то вроде одинаковые - потому и по посадочным головы совместились... или это фейк :D
Прокладки ставил от 33, головы практически одинаковые, отличаются только распредвалами и впускными окнами, маслоканалы все совпадают, блок абсолютно такой же, имеет все те же крепления и отверстия как на а33, различие как и писал выше только в дополнительном термостате. Головы пришлось менять лишь по той причине, что нижняя часть коллектора которая в развале имеет дополнительные отверстия в окнах, однако стает туда прекрасно
Вложения
2(red).jpg
Finam
Рядовой
Сообщения: 21
Зарегистрирован: 21 июл 2015 23:34
Автомобиль: Maxima a33 2.0 AT

Re: Взаимозаменяемость двигателей А33 и А32

Сообщение Finam »

gavrilov писал(а):А32 и А33 прокладки ГБЦ

11044-31U15.jpg
11044-2Y015.jpg
Прокладки на фото от левой и правой головы, соответветственно визуально разные
gavrilov
Генерал-майор
Сообщения: 1036
Зарегистрирован: 18 янв 2008 11:51
Автомобиль: Maxima 3.0 SE. 2005г.
Откуда: Иркутск
Контактная информация:

Re: Взаимозаменяемость двигателей А33 и А32

Сообщение gavrilov »

А32 имеется по 4-ре канала вдоль крайних цилиндров.
У тебя они перекрыты - цилиндры и "голова"(частично) по охлаждению "заткнуты"
это то, что по фото видно.


P.S. Маслоканалы тоже не совсем совпадают, насколько помню....
Finam
Рядовой
Сообщения: 21
Зарегистрирован: 21 июл 2015 23:34
Автомобиль: Maxima a33 2.0 AT

Re: Взаимозаменяемость двигателей А33 и А32

Сообщение Finam »

gavrilov писал(а):А32 имеется по 4-ре канала вдоль крайних цилиндров.
У тебя они перекрыты - цилиндры и "голова"(частично) по охлаждению "заткнуты"
это то, что по фото видно.


P.S. Маслоканалы тоже не совсем совпадают, насколько помню....
Маслокананалы абсолютно совпадают, на одной голове их три, на другой четыре, у тебя на фото прокладки с разных голов, блок цилиндров имеет мокрые гильзы, все там по каналам прекрасно совпадает, 33 мотор это всего лишь немного переработаный тот же 32, со старого практически все подходит к нему, даже крышки головок. Скажу даже больше есть модели пластиковых коллекторов толи от переходных моделей, толи от америкосов, они встают на старые головы без всяких доработок.
Вложения
6(100).jpg
4.jpg
gavrilov
Генерал-майор
Сообщения: 1036
Зарегистрирован: 18 янв 2008 11:51
Автомобиль: Maxima 3.0 SE. 2005г.
Откуда: Иркутск
Контактная информация:

Re: Взаимозаменяемость двигателей А33 и А32

Сообщение gavrilov »

Finam писал(а):
gavrilov писал(а):А32 имеется по 4-ре канала вдоль крайних цилиндров.
У тебя они перекрыты - цилиндры и "голова"(частично) по охлаждению "заткнуты"
это то, что по фото видно.


P.S. Маслоканалы тоже не совсем совпадают, насколько помню....
... у тебя на фото прокладки с разных голов, блок цилиндров имеет мокрые гильзы, все там по каналам прекрасно совпадает, ....
Конечно от разных (А32 и 33)
На фото смотри. Каналы, 4шт на каждом крайнем цилиндре, видишь у 32 ?
Где они на 33-й?

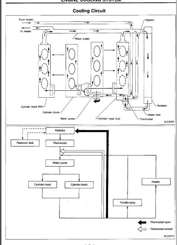
P.S. Открой схему охлаждения А32 и А33 и станет понятно, почему у 33 нет этих каналов.
Вместо них охлаждайка проходит через управляющий клапан.
Finam
Рядовой
Сообщения: 21
Зарегистрирован: 21 июл 2015 23:34
Автомобиль: Maxima a33 2.0 AT

Re: Взаимозаменяемость двигателей А33 и А32

Сообщение Finam »

gavrilov писал(а):
Finam писал(а):
gavrilov писал(а):А32 имеется по 4-ре канала вдоль крайних цилиндров.
У тебя они перекрыты - цилиндры и "голова"(частично) по охлаждению "заткнуты"
это то, что по фото видно.


P.S. Маслоканалы тоже не совсем совпадают, насколько помню....
... у тебя на фото прокладки с разных голов, блок цилиндров имеет мокрые гильзы, все там по каналам прекрасно совпадает, ....
Конечно от разных (А32 и 33)
На фото смотри. Каналы, 4шт на каждом крайнем цилиндре, видишь у 32 ?
Где они на 33-й?

P.S. Открой схему охлаждения А32 и А33 и станет понятно, почему у 33 нет этих каналов.
Вместо них охлаждайка проходит через управляющий клапан.
Там в прокладке эти отверстия также есть, но они меньше, все работает в штатном режиме, не забывай что у голов есть подвод жидкости еще и сбоку, на фото голова а33 и а32, как видишь отверстия на них также присутствуют.
Вложения
а33.jpg
а32.jpg
gavrilov
Генерал-майор
Сообщения: 1036
Зарегистрирован: 18 янв 2008 11:51
Автомобиль: Maxima 3.0 SE. 2005г.
Откуда: Иркутск
Контактная информация:

Re: Взаимозаменяемость двигателей А33 и А32

Сообщение gavrilov »

Речь про недостаточное охлаждение цилиндров, при макс. тепловой нагрузке.
Видимо на 2л такой "вариант проходит".
На 3л такая "схема" приведёт к печальным последствиям. Там тепловой режим тяжёлый...
Finam
Рядовой
Сообщения: 21
Зарегистрирован: 21 июл 2015 23:34
Автомобиль: Maxima a33 2.0 AT

Re: Взаимозаменяемость двигателей А33 и А32

Сообщение Finam »

gavrilov писал(а):Речь про недостаточное охлаждение цилиндров, при макс. тепловой нагрузке.
Видимо на 2л такой "вариант проходит".
На 3л такая "схема" приведёт к печальным последствиям. Там тепловой режим тяжёлый...
Ну а кто запрещает поставить 32 прокладку с более широкими отверстиями, я думаю все прекрасно прокатит, больше практики и опыт в массы, мы живем в России, где ремонтируют не ремонтируемое и разбирают не разборное.
gavrilov
Генерал-майор
Сообщения: 1036
Зарегистрирован: 18 янв 2008 11:51
Автомобиль: Maxima 3.0 SE. 2005г.
Откуда: Иркутск
Контактная информация:

Re: Взаимозаменяемость двигателей А33 и А32

Сообщение gavrilov »

Не уверен, что замена прокладки закроет вопрос.....

Схема охлажд А33 ).jpg

Схема охлажд_А32 ).jpg
Ответить