вентилятор салонный

Модераторы: Бармаглот, тах, Анатолий Васильев, Gamlet

Аватара пользователя
Deegmon
Капитан
Сообщения: 182
Зарегистрирован: 13 апр 2011 15:20
Автомобиль: Nissan Maxima А33 QX SE + 2.0 MT
Откуда: Kyiv ✈ м.Левобережная
Контактная информация:

Re: вентилятор салонный

Сообщение Deegmon »

DAKalimov писал(а):Бывает сгорает управляющий полевик. Но лучше проверить предохранители.
что такое управляющий полевик?
предохранитель один же на вентилятор кондиционера называется, на 10А, по этой ссылке http://clubmaxima.ru/forum/download/fil ... &mode=view который в салоне, он целый. пытался его менять другими предохранителями, никакого результата.
Только те, кто предпринимает абсурдные попытки, смогут достичь невозможного (А.Эйнштейн)
тах
Маршал
Сообщения: 9743
Зарегистрирован: 21 сен 2008 12:12
Автомобиль: А32 ЦЕФИРО 1998г 2.0 АКПП
Откуда: НОВОСИБИРСК

Re: вентилятор салонный

Сообщение тах »

Deegmon только сразу не бросайся его делать, а то сожжешь, чего доброго, обычно он горит после вмешательства хозяина, или моторчика от ВАЗ
вентилятор печки резистор
климат печка, не крутит вентилятор полевой транзистор
Не могу найти полевой транзистор в 32-ой!
по этой ссылке можно найти: темы, мануал и другие вопросы Вас интересующие
КРАТКОЕ ОГЛАВЛЕНИЕ ФОРУМА. СПИСОК ОСНОВНЫХ ТЕМ
Аватара пользователя
Deegmon
Капитан
Сообщения: 182
Зарегистрирован: 13 апр 2011 15:20
Автомобиль: Nissan Maxima А33 QX SE + 2.0 MT
Откуда: Kyiv ✈ м.Левобережная
Контактная информация:

Re: вентилятор салонный

Сообщение Deegmon »

ну на сколько я понял полевой транзистор это такая белая фигня за моторчиком печки, откручиваешь а там длинная форма с материала по типу камня?

з.ы. ну тут точно уже дело не в моторчике прально? если у электрика он крутился, знач его не клинит, и он рабочий.
Только те, кто предпринимает абсурдные попытки, смогут достичь невозможного (А.Эйнштейн)
director2008
Рядовой
Сообщения: 14
Зарегистрирован: 26 авг 2010 21:16
Автомобиль: nissan maxima 3литра, автомат , 2003год

Re: вентилятор салонный

Сообщение director2008 »

Проверь предохранители под капотом, их там 2 штуки. Если стоять лицом к авто , то они находятся справа. Удачи!!
Аватара пользователя
Deegmon
Капитан
Сообщения: 182
Зарегистрирован: 13 апр 2011 15:20
Автомобиль: Nissan Maxima А33 QX SE + 2.0 MT
Откуда: Kyiv ✈ м.Левобережная
Контактная информация:

Re: вентилятор салонный

Сообщение Deegmon »

предохранители целые и слышно когда ключем зажигания поворачиваешь, то в районе моторчика под торпедой идет щелчек
Только те, кто предпринимает абсурдные попытки, смогут достичь невозможного (А.Эйнштейн)
director2008
Рядовой
Сообщения: 14
Зарегистрирован: 26 авг 2010 21:16
Автомобиль: nissan maxima 3литра, автомат , 2003год

Re: вентилятор салонный

Сообщение director2008 »

Щелчок у меня тоже был ,это срабатывает реле- так и должно быть. У меня также было -в руках работает, а на машине нет.В моем случае оказались сгоревшими предохранители под капотом.Я поспешил и купил новый оригинальный отопитель, а зря! Теперь продаю старый ,но рабочий.Посмотри еще раз внимательно предохранители под капотом- чудес не бывает!!!
Аватара пользователя
Deegmon
Капитан
Сообщения: 182
Зарегистрирован: 13 апр 2011 15:20
Автомобиль: Nissan Maxima А33 QX SE + 2.0 MT
Откуда: Kyiv ✈ м.Левобережная
Контактная информация:

Re: вентилятор салонный

Сообщение Deegmon »

предохранители целые. проблема в распределителе напряжения, тот что отвечает за обдув, вот фото этой байдени:
Изображение

может можно взять какой-то другой аналогичный. мож кто с чего ставил? потому как это байдень стоит 80у.е. на разборке :(
Только те, кто предпринимает абсурдные попытки, смогут достичь невозможного (А.Эйнштейн)
Аватара пользователя
DAKalimov
Генерал-полковник
Сообщения: 3166
Зарегистрирован: 08 окт 2007 15:57
Автомобиль: Nissan Maxima A33 2000 VQ2.0DE АКПП Серебристая
Откуда: Москва(Канаш Чувашской Республики)

Re: вентилятор салонный

Сообщение DAKalimov »

Она разбирается? Можно просто прозвонить управляющий транзистор. Сам эту штуку не видел и не разбирал, к сожалению, или к счастью.
Слишком грустно быть бессмертным
Те же лица день за днем
Те же глупые ответы
На вопрос - "Зачем живем?".
Аватара пользователя
Deegmon
Капитан
Сообщения: 182
Зарегистрирован: 13 апр 2011 15:20
Автомобиль: Nissan Maxima А33 QX SE + 2.0 MT
Откуда: Kyiv ✈ м.Левобережная
Контактная информация:

Re: вентилятор салонный

Сообщение Deegmon »

viewtopic.php?f=9&t=17984
мож кто что подскажет?вентилятор теперь крутиться постоянно, скорость не регулируется, на кнопку OFF на климате не реагирует.
Только те, кто предпринимает абсурдные попытки, смогут достичь невозможного (А.Эйнштейн)
тах
Маршал
Сообщения: 9743
Зарегистрирован: 21 сен 2008 12:12
Автомобиль: А32 ЦЕФИРО 1998г 2.0 АКПП
Откуда: НОВОСИБИРСК

Re: вентилятор салонный

Сообщение тах »

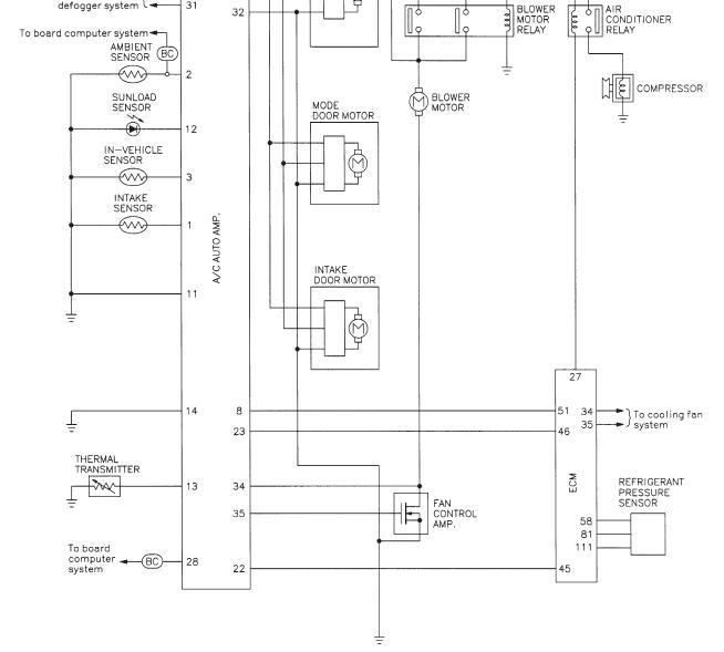
Ganc писал(а):Тоже решил порыться в мануале, в А33 точно стоит полевик!
стр.31 (ha.pdf)
смотри на схеме FAN CONTROL AMP. - это и есть "резистор"
проверь напряжение, перед моторчиком, как меняется, так же смотри в блоке управления климатом, дорожки, могли сгореть
Вложения
мосфет печки.JPG
по этой ссылке можно найти: темы, мануал и другие вопросы Вас интересующие
КРАТКОЕ ОГЛАВЛЕНИЕ ФОРУМА. СПИСОК ОСНОВНЫХ ТЕМ
Аватара пользователя
Deegmon
Капитан
Сообщения: 182
Зарегистрирован: 13 апр 2011 15:20
Автомобиль: Nissan Maxima А33 QX SE + 2.0 MT
Откуда: Kyiv ✈ м.Левобережная
Контактная информация:

Re: вентилятор салонный

Сообщение Deegmon »

это схема блока управления климатом? то есть нуна разобрать климат, и там смотреть FAN CONTROL AMP?
Только те, кто предпринимает абсурдные попытки, смогут достичь невозможного (А.Эйнштейн)
тах
Маршал
Сообщения: 9743
Зарегистрирован: 21 сен 2008 12:12
Автомобиль: А32 ЦЕФИРО 1998г 2.0 АКПП
Откуда: НОВОСИБИРСК

Re: вентилятор салонный

Сообщение тах »

Deegmon
- замерить напряжение подаваемое на моторчик
- разобрать блок управления климатом, и посмотреть дорожки, могли сгореть (это как вариант, на цефиро встречался такой дефект, после того как закоротили)
по этой ссылке можно найти: темы, мануал и другие вопросы Вас интересующие
КРАТКОЕ ОГЛАВЛЕНИЕ ФОРУМА. СПИСОК ОСНОВНЫХ ТЕМ
Аватара пользователя
Deegmon
Капитан
Сообщения: 182
Зарегистрирован: 13 апр 2011 15:20
Автомобиль: Nissan Maxima А33 QX SE + 2.0 MT
Откуда: Kyiv ✈ м.Левобережная
Контактная информация:

Re: вентилятор салонный

Сообщение Deegmon »

точно!!скорее всего закоротили. электрик когда проверял моторчик, он бросал провод от акума напрямую на моторчик то ли на минус то ли на плюс и при этом наблюдались летящие искры от соединения провода. скорее всего.
блок управления находится под торпедой где регулировка климатом происходит?
а есть схема климата? мож можно пропаять дорожки?
Только те, кто предпринимает абсурдные попытки, смогут достичь невозможного (А.Эйнштейн)
тах
Маршал
Сообщения: 9743
Зарегистрирован: 21 сен 2008 12:12
Автомобиль: А32 ЦЕФИРО 1998г 2.0 АКПП
Откуда: НОВОСИБИРСК

Re: вентилятор салонный

Сообщение тах »

Deegmon писал(а):....а есть схема климата? мож можно пропаять дорожки?
схема в мануале, дорожки можно восстановить, но лучше всё ж, к другому электрику.
по этой ссылке можно найти: темы, мануал и другие вопросы Вас интересующие
КРАТКОЕ ОГЛАВЛЕНИЕ ФОРУМА. СПИСОК ОСНОВНЫХ ТЕМ
Аватара пользователя
Deegmon
Капитан
Сообщения: 182
Зарегистрирован: 13 апр 2011 15:20
Автомобиль: Nissan Maxima А33 QX SE + 2.0 MT
Откуда: Kyiv ✈ м.Левобережная
Контактная информация:

Re: вентилятор салонный

Сообщение Deegmon »

я вынул климат, там 2 платы. какая из них изображена на мануале пока не могу понять. одна плата держится на внешнем корпусе климы, с колесиком, другая перпендикулряно к ней прикреплена.

первая плата

Изображение

и вторая плата

Изображение

а вот схема

Изображение
Только те, кто предпринимает абсурдные попытки, смогут достичь невозможного (А.Эйнштейн)
Ответить