Помогите советом - электроника
Модераторы: Бармаглот, тах, Анатолий Васильев, Gamlet
-
михаил полярка
- Рядовой
- Сообщения: 23
- Зарегистрирован: 05 фев 2010 10:58
- Автомобиль: nissan maxima, 1998, 2000, MT,
Re: Помогите советом - электроника
-
тах
- Маршал
- Сообщения: 9743
- Зарегистрирован: 21 сен 2008 12:12
- Автомобиль: А32 ЦЕФИРО 1998г 2.0 АКПП
- Откуда: НОВОСИБИРСК
Re: Помогите советом - электроника
думаю с приборчиком настроишь двигатель, с ним лечемихаил полярка писал(а):...заказал Vcons - 203...
КРАТКОЕ ОГЛАВЛЕНИЕ ФОРУМА. СПИСОК ОСНОВНЫХ ТЕМ
-
михаил полярка
- Рядовой
- Сообщения: 23
- Зарегистрирован: 05 фев 2010 10:58
- Автомобиль: nissan maxima, 1998, 2000, MT,
Re: Помогите советом - электроника
- Cadaver
- Генерал-майор
- Сообщения: 1637
- Зарегистрирован: 28 окт 2008 18:10
- Автомобиль: Toyota Land Cruiser Prado, 4 л., АКПП, 2009 год. Была А33, 3 л, АКПП, 2001 г., европейка
- Откуда: Железнодорожный, Москва
Re: Помогите советом - электроника
- Добрый Кот
- Генерал-майор
- Сообщения: 1551
- Зарегистрирован: 01 окт 2010 19:29
- Автомобиль: Maxima A33 2004 2,0 --> Infiniti EX35 2008
- Откуда: Миргород, Украина
Re: Помогите советом - электроника
приходит только с умением водить машину!
-
михаил полярка
- Рядовой
- Сообщения: 23
- Зарегистрирован: 05 фев 2010 10:58
- Автомобиль: nissan maxima, 1998, 2000, MT,
Re: Помогите советом - электроника
- allert
- Маршал
- Сообщения: 9285
- Зарегистрирован: 04 апр 2006 23:24
- Автомобиль: 32 QX 99г. мкпп vq20 ,Teana J32 vq25 11г., Almera B10 акпп 06г.,Teana J32 vq25 13г.
- Откуда: Москва
- Контактная информация:
Re: Помогите советом - электроника
1. да.михаил полярка писал(а):Чтобы проверить утечки - надо последовательно с акумом и нагрузкой от авто поставить амперметр? А что на счет ампеража аккумулятора? может 65?
2. ампераж -это не 60 и 65 а нормируемый стартерный ток. 60 и 65 это емкость. разницы при холодном запуске между ними фактически никакой. смотри стартерный ток- где боьше ,там получше зимой. но... главное чтобы он был заряжен и не стар
-
тах
- Маршал
- Сообщения: 9743
- Зарегистрирован: 21 сен 2008 12:12
- Автомобиль: А32 ЦЕФИРО 1998г 2.0 АКПП
- Откуда: НОВОСИБИРСК
Re: Помогите советом - электроника
Методика определения токов утечки в бортовой сети стр.24 рук. А32михаил полярка писал(а):Чтобы проверить утечки - надо последовательно с акумом и нагрузкой от авто поставить амперметр? А что на счет ампеража аккумулятора? может 65?
http://clubmaxima.ru/forum/viewtopic.php?f=9&t=21203 раздел АККУМУЛЯТОР
вариант, заменить конденсатор в цепи питания катушек зажигания с 0,47мкф на 2,2мкф ( парт намбр 28351-89902 ).
КРАТКОЕ ОГЛАВЛЕНИЕ ФОРУМА. СПИСОК ОСНОВНЫХ ТЕМ
-
михаил полярка
- Рядовой
- Сообщения: 23
- Зарегистрирован: 05 фев 2010 10:58
- Автомобиль: nissan maxima, 1998, 2000, MT,
Re: Помогите советом - электроника
-
михаил полярка
- Рядовой
- Сообщения: 23
- Зарегистрирован: 05 фев 2010 10:58
- Автомобиль: nissan maxima, 1998, 2000, MT,
- allert
- Маршал
- Сообщения: 9285
- Зарегистрирован: 04 апр 2006 23:24
- Автомобиль: 32 QX 99г. мкпп vq20 ,Teana J32 vq25 11г., Almera B10 акпп 06г.,Teana J32 vq25 13г.
- Откуда: Москва
- Контактная информация:
Re: Помогите советом - электроника
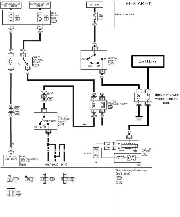
2. сильно сомневаюсь, что нижняя схема соответствует действительности - у меня к примеру нет никакого датчика положения педали сцепления - и ничего
-
михаил полярка
- Рядовой
- Сообщения: 23
- Зарегистрирован: 05 фев 2010 10:58
- Автомобиль: nissan maxima, 1998, 2000, MT,
Re: Помогите советом - электроника
- allert
- Маршал
- Сообщения: 9285
- Зарегистрирован: 04 апр 2006 23:24
- Автомобиль: 32 QX 99г. мкпп vq20 ,Teana J32 vq25 11г., Almera B10 акпп 06г.,Teana J32 vq25 13г.
- Откуда: Москва
- Контактная информация:
Re: Помогите советом - электроника
что касается до включения напрямую - х.з. на какой ток рассчитаны контакты замка. так что решение с доп. реле было логичным...
-
михаил полярка
- Рядовой
- Сообщения: 23
- Зарегистрирован: 05 фев 2010 10:58
- Автомобиль: nissan maxima, 1998, 2000, MT,
Re: Помогите советом - электроника
-
михаил полярка
- Рядовой
- Сообщения: 23
- Зарегистрирован: 05 фев 2010 10:58
- Автомобиль: nissan maxima, 1998, 2000, MT,