Вакуумная система Nissan А32 - А33
Модераторы: Бармаглот, тах, Анатолий Васильев, Gamlet
-
Bedman
- Новичок
- Сообщения: 3
- Зарегистрирован: 28 окт 2012 21:21
- Автомобиль: Maxima A32, 1997г, 2.0 МКПП
Вакуумная система Nissan А32 - А33
Одна проходит под дроссельной заслонкой, другая выходит снизу из впускного коллектора. Купил авто с заменённым двигателем. На слух нашёл 2 трубки, которые сосали воздух. Надел на них обрезки шлангов и заглушил болтами. Движок стал работать равнее, но всё равно после остановки через 10-15 сек работы на холостых обороты понижаются и начинают скакать. В итоге машину немного потряхивает. Думал проверить КХХ, но сначала хочу всё-таки выяснить что это за трубки и для чего они нужны?
-
тах
- Маршал
- Сообщения: 9743
- Зарегистрирован: 21 сен 2008 12:12
- Автомобиль: А32 ЦЕФИРО 1998г 2.0 АКПП
- Откуда: НОВОСИБИРСК
Re: Вакуумная система
вот темы поиском, про вакуумные трубки: http://clubmaxima.ru/forum/search.php?s ... A&start=30
КРАТКОЕ ОГЛАВЛЕНИЕ ФОРУМА. СПИСОК ОСНОВНЫХ ТЕМ
-
Bedman
- Новичок
- Сообщения: 3
- Зарегистрирован: 28 окт 2012 21:21
- Автомобиль: Maxima A32, 1997г, 2.0 МКПП
Re: Вакуумная система
Я и эту инструкцию уже прочитал и технические инструкции по ремонту узлов просмотрел и поиском бы поискал, если бы знал что это за трубки и для чего они вообще нужны. Кому не сложно, гляньте под капот, скажите что на них надевается и куда идет?тах писал(а):вот книжка Ссылка на книгу^ Nissan_A32 rus инструкция по эксплуатации, устройство ремонт.pdf
вот темы поиском, про вакуумные трубки: http://clubmaxima.ru/forum/search.php?s ... A&start=30
-
тах
- Маршал
- Сообщения: 9743
- Зарегистрирован: 21 сен 2008 12:12
- Автомобиль: А32 ЦЕФИРО 1998г 2.0 АКПП
- Откуда: НОВОСИБИРСК
Re: Вакуумная система
зачем читать, надо просто картинки посмотреть, да и объяснять как, если пишешь, что не знаешь, вот смотри картинка Nissan Cefiro A32, они одинаковыBedman писал(а):...прочитал и технические инструкции по ремонту узлов просмотрел и поиском бы поискал, если бы знал что это за трубки и для чего они вообще нужны...

прямая ссылка http://pic.lg.ua/x/10/1ef46f/965ecb82.jpg
может эти темы заинтересуют
Как я восстановил клапан EVAP Nissan Maxima A33
Как я восстановил привод VIAS Maxima A33
КРАТКОЕ ОГЛАВЛЕНИЕ ФОРУМА. СПИСОК ОСНОВНЫХ ТЕМ
-
Bedman
- Новичок
- Сообщения: 3
- Зарегистрирован: 28 окт 2012 21:21
- Автомобиль: Maxima A32, 1997г, 2.0 МКПП
Re: Вакуумная система
Респект и благодарность. Думаю, дальше справлюсь!тах писал(а): зачем читать, надо просто картинки посмотреть
-
Vladimir82
- Новичок
- Сообщения: 1
- Зарегистрирован: 27 фев 2014 09:01
- Автомобиль: Nissan Maxima 1998 VQ20DE механика
Re: Вакуумная система
-
S.t.a.l.k.e.r.
- Генерал-майор
- Сообщения: 1146
- Зарегистрирован: 03 июл 2011 15:06
- Автомобиль: Maxima А32 3л МКПП 1997 г.в. араб ГБО
- Откуда: Волгоград
Re: Вакуумные трубки!!!
-
sheka
- Новичок
- Сообщения: 2
- Зарегистрирован: 24 фев 2015 16:49
- Автомобиль: Maxima QX A33 2001 vq20de MT
Re: Вакуумная система
Обращаюсь за помощью.
Максима А33, 2001 год, мотор 2 литра, мкпп. На машине после ДТП снимали двигатель, потом ставили назад. Все вроде собрали, заводится, работает, едет, но как-то на 140 лошадей по-моему непохоже, особенно с низов чего-то подтупливает, когда трогаешься - начинает ехать, потом провал, потом вроде поехала. То ли сцепление моросит, то ли мотор тупит - не знаю. Кстати, горит check на панели.
Двигатель с пробегом 14 т.км (пробег честный, машина очень долго стояла после аварии), т.е. мотор новый. Ну и по его внешнему виду и звуку его работы это понятно.
Не разобрались как подключить вакуумные трубки на, как я понял, активаторе VIAS. На фото - трубка 1 идет к штуцеру 1 (он отломан) - так?
А вот трубка 2 и штуцер 3 - облазил весь форум, понял что трубки от двух штуцеров идут к тройнику, а дальше - куда? Куда из тройника нижняя (третья) трубка идет?

У кого а33 с 2л. мотором - подскажите пожалуйста.
И еще, трос на дроссельную заслонку закреплен на металлических направляющих, и на них есть место как еще для одного троса или трубки, которая параллельно идет. Я правильно понимаю что это для круиза? У меня его нет и соответственно там ничего быть не должно?

Заранее спасибо.
-
тах
- Маршал
- Сообщения: 9743
- Зарегистрирован: 21 сен 2008 12:12
- Автомобиль: А32 ЦЕФИРО 1998г 2.0 АКПП
- Откуда: НОВОСИБИРСК
Re: Вакуумная система
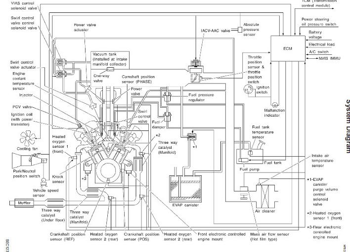
вот схемки сравни, правда по моему с АКППsheka писал(а):.........Не разобрались как подключить вакуумные трубки на, как я понял, активаторе VIAS. ....)
КРАТКОЕ ОГЛАВЛЕНИЕ ФОРУМА. СПИСОК ОСНОВНЫХ ТЕМ
-
gavrilov
- Генерал-майор
- Сообщения: 1036
- Зарегистрирован: 18 янв 2008 11:51
- Автомобиль: Maxima 3.0 SE. 2005г.
- Откуда: Иркутск
- Контактная информация:
Re: Вакуумная система
sheka писал(а):Господа, всем здравствуйте.
Обращаюсь за помощью.
Максима А33, 2001 год, мотор 2 литра, мкпп. На машине после ДТП снимали двигатель, потом ставили назад. Все вроде собрали, заводится, работает, едет, но как-то на 140 лошадей по-моему непохоже, особенно с низов чего-то подтупливает, когда трогаешься - начинает ехать, потом провал, потом вроде поехала. То ли сцепление моросит, то ли мотор тупит - не знаю. Кстати, горит check на панели.
Двигатель с пробегом 14 т.км (пробег честный, машина очень долго стояла после аварии), т.е. мотор новый. Ну и по его внешнему виду и звуку его работы это понятно.
Не разобрались как подключить вакуумные трубки на, как я понял, активаторе VIAS. На фото - трубка 1 идет к штуцеру 1 (он отломан) - так?
А вот трубка 2 и штуцер 3 - облазил весь форум, понял что трубки от двух штуцеров идут к тройнику, а дальше - куда? Куда из тройника нижняя (третья) трубка идет?
У кого а33 с 2л. мотором - подскажите пожалуйста.
И еще, трос на дроссельную заслонку закреплен на металлических направляющих, и на них есть место как еще для одного троса или трубки, которая параллельно идет. Я правильно понимаю что это для круиза? У меня его нет и соответственно там ничего быть не должно?
Заранее спасибо.
К 2 и 3 через тройник поступает вакуум из впускного.
"Чёрная коробочка" это управление заслонками верхняя(VIAS) нижняя (Swirl control)
Сам вакуумный привод нижней заслонки находится с другой стороны двигателя(Слева внизу, если на фото).
-
sheka
- Новичок
- Сообщения: 2
- Зарегистрирован: 24 фев 2015 16:49
- Автомобиль: Maxima QX A33 2001 vq20de MT
Re: Вакуумная система Nissan А32 - А33
-
тах
- Маршал
- Сообщения: 9743
- Зарегистрирован: 21 сен 2008 12:12
- Автомобиль: А32 ЦЕФИРО 1998г 2.0 АКПП
- Откуда: НОВОСИБИРСК
Re: Вакуумная система Nissan А32 - А33
вот книжка Nissan_A33 rus инструкция по эксплуатации, устройство ремонт.rarsheka писал(а):Tax, Gavrilov - спасибо огромное, вроде понял как нужно, буду разбираться!
КРАТКОЕ ОГЛАВЛЕНИЕ ФОРУМА. СПИСОК ОСНОВНЫХ ТЕМ